立磨机由于其节能、高效、运行平稳等特点,被广泛应用于水泥行业的生料生产中。本节内容介绍某水泥厂花巨资(2000万元人民币)从桂林鸿程引进的水泥生产线中立磨液压机的使用情况以及存在的问题。立磨液压机是水泥生产线中的关键设备,它的工作性能直接影响着生产线的效率,原来该水泥生产线存在的主要故障是:立磨液压机的设计能力是70t/h,但设备自安装调试以来其产量一直维持在55t/h,生产率远远达不到设计要求,严重影响了该厂的经济效益。为此,我们通过对该液压系统进行分析研究的基础上,不仅在现场采取了应对措施,而且还对液压系统进行了改进并排除了故障。
立式磨机的工作原理
立式磨机的工作原理如图8-10所示,磨辊的左右两端分别与左右两液压缸的活塞杆相连,由液压缸活塞杆的伸缩来控制磨辊的升降。在粉磨过程中,一方面由液压系统提供给磨辊足够的压力;另一方面磨盘做旋转运动,磨辊在磨料的作用下自转,磨盘的旋转运动是由电动机经皮带传动来实现的。磨盘中的物料由于离心力的作用向磨盘周边移动,进入辊道,物料在磨辊的压力和剪切作用下被粉碎。

立磨液压机液压系统的组成和工作原理
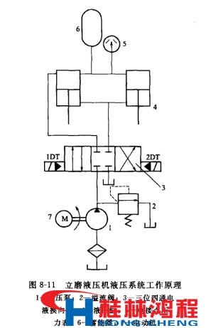
立磨液压机液压系统是立式磨的重要组成部分,主要由油缸、蓄能器、液压管路、液压站等组件组成。它的主要作用是向磨辊施加足够的压力使物料被粉碎。系统的工作原理如下。 如图8-11所示,当1DT通电时,换向阀左位接入回路,液压缸4由上向下运动,磨辊通过液压系统提供的压力下移。当液压缸4无杆腔的压力上升至电接点压力表5的上限值时,压力表触点发出信号,使电磁铁1DT断电,电液换向阀3处于中位,液压缸4由蓄能器6补偿系统泄漏工作在保压状态;当液压缸无杆腔压力下降到电接点压力表5设定的下限值时,电接点压力表5的触点又发出信号,使1DT通电,液压泵输出的液压油再次向系统供应,使无杆腔压力上升,从而使液压缸无杆腔的压力保持在要求的工作范围内。当2DT通电时,换向阀右位接入回路,液压缸有杆腔进油,无杆腔回油,活塞上升。当1DT、2DT都断电时,系统处于图示中位状态。

由此可见,液压系统正常工作运行时是处于保压状态,它的工作时间最长,保压是该液压系统的最主要的工作方式。